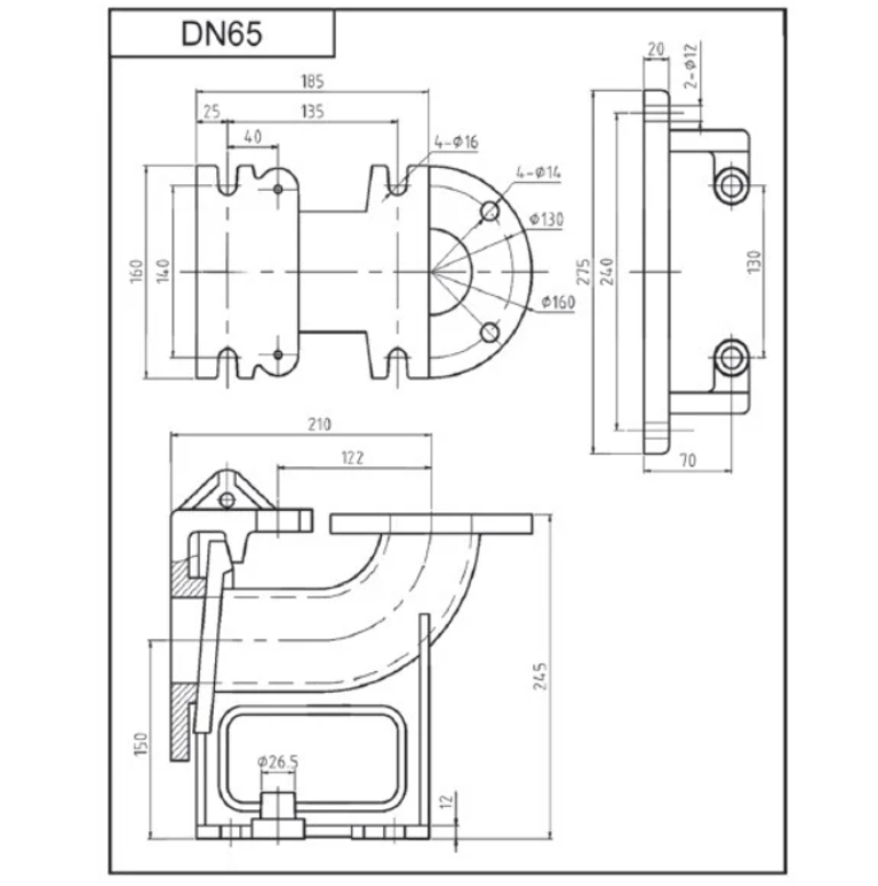
Автоматическая трубная муфта IBO DN 65 предназначена для монтажа канализационных и дренажных насосов в КНС. Использование такого устройства облегчает установку насоса и его демонтаж при произведении техобслуживания фекального насоса.
Автоматическая трубная муфты состоит из:
- Основания которое монтируется на дне КНС и которому присоединяется напорный трубопровод. Также на основании есть ответная часть замка для соединения с фланцем и крепление для направляющих труб.
- Фланца с замком для крепления на выходном патрубке насоса.
- Верхнего крепления для направляющих труб.
Принцип работы
Основание и верхнее крепление соединяются между собой с помощью двух оцинкованных труб по которому вверх и вниз свободно перемещается фланец с прикрепленным к нему насосом. В нижнем положении фланец с помощью замка соединяется с основанием и под весом фекального насоса плотно к нему прижимается образуя герметичное соединение с напорным трубопроводом. Если необходимо достать фекальный насос из КНС нет необходимости спускаться в канализационный колодец, достаточно потянуть за цепь которая присоединена к насосу и фланец разъединится с основанием. Далее насос просто поднимается вверх по направляющим трубам до верхнего крепления, где так же без разборки снимается с него.
Нет вопросов о данном товаре, станьте первым и задайте свой вопрос.

